Повышающий автотрансформатор

Главная сайтаНачало разделаЭлектроника в промышленностиТрансформаторы → Повышающий автотрансформатор

Повышающий автотрансформатор

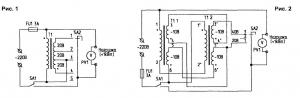
Электрические приборы — камин, чайник, кипятильник, плитка — хорошо работают, когда напряжение в сети 220 . 230 В. При повышенном напряжении они быстро выходят из строя, а при пониженном — долго достигают нужной температуры. И, как результат, лишние затраты и времени, и энергии. Казалось бы, все просто — надо сделать регулятор напряжения. Но тут возникают затруднения. Электронные регуляторы могут только понизить напряжение, а чаще, особенно в сельской местности, его приходится повышать. Автотрансформаторные схемы тоже подходят плохо.Все эти электроприборы потребляют мощность около 1 кВт. Соответствующей должна быть и мощность автотрансформатора, поскольку через его обмотку проходит весь ток нагрузки.Предлагаемый ступенчатый регулятор, схема которого приведена на рис.1, решает эту проблему. Здесь в нагрузку идет сетевое напряжение, в качестве добавки к которому используется напряжение с отводов вторичной обмотки трансформатора, последовательно соединенной с сетевыми проводами. Каждая из 3 вторичных обмоток при Uc=200 В дает под нагрузкой напряжение 15 В (при Uc=170 В — 10 В) Через трансформатор "проходит" только напряжение регулировки В результате 200-ваттным трансформатором при нагрузке 1 кВт можно добавлять около 45 В, чего, как правило, вполне достаточно.
Я применил силовой трансформатор ТС-200 от черно-белого телевизора. Он имеет две катушки, и включение обмоток имеет свои особенности (рис.2). В этой схеме выключатель SA2 должен иметь среднее положение. При Uc=210 В регулятор обычно выключается, поэтому я смотал с первичных обмоток по 35 витков (на 1 В в этом трансформаторе приходится 3, 5 витка, т.е. фактически "сбросил" 10 В). Затем изолировал обмотки лакотканью, и проводом ПЭВ 01, 5 мм намотал на каждую катушку по 2 вторичные обмотки (каждая в один слой, до заполнения). Между обмотками проложил слой бумаги. Получилось 4 обмотки по 41 витку. Детали конструкции размещены в корпусе от сетевого стабилизатора. Вторичные обмотки можно, при кратковременной эксплуатации, намотать проводом и потоньше (ПЭВ 01, 40 1, 45 мм). При этом трансформатор за 1.. .2 часа работы практически не нагревается.




counter  ||  Хостинг Web1.0