Простой регулятор мощности

Главная сайтаНачало разделаУстройстваБытовая электроника → Простой регулятор мощности

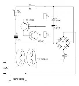
Часто в радиолюбительской практике требуется достаточно мощный регулятор, для управления различными электроприборами. Например многие используют строительный фен, для монтажадемонтажа компонентов и есть опасность перегрева копонента. Предлагаемая ниже схема позволит снизить мощность фена. Схема достаточно проста и доступна даже начинающему радиолюбителю

Простой регулятор мощности

Рис.1 Принципиальная схема регулятора мощности
Печатная плата не разрабатывалась, устройство было собрано навесным монтажем и использовалось для регулировки темпратуры фена.

! Для управления более мощной нагрузкой тиристоры необходимо поставить на радиатор (150 кв.см. и более)
Для устранения помех, создаваемых регулятором, желательно на входе поставить дроссель.




counter  ||  Хостинг Web1.0