Ударный ЭМИ – автомат

Главная сайтаНачало разделаХобби и развлеченияМузыканту → Ударный ЭМИ – автомат

Ударный ЭМИ – автомат

Инструмент имитирует звуки ударов большого барабана и в зависимости от выбранного музыкального размера - до пяти разновысоких звуков бонгов или аналогичных ударных инструментов, при этом их звуки можно воспроизводить в любой комбинации по выбору музыканта. Приближение имитируемых звуков к реальным достигается тем, что тональные сигналы, соответствующие звукам большого барабана, имеют затухающую амплитудную огибающую, а звуки бонгов представляют собой серии затухающих синусоид с разными частотами, изменяющими тембр звучания в каждой доле музыкального такта, следующей за первой.

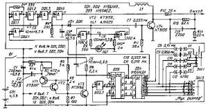
ЭМИ состоит из тактового генератора на транзисторах VT1, VT2, частота следования импульсов которого определяет темп исполнения; имитатора звуков барабана, состоящего из мультивибратора (DD1.1, DD1.2) и узла затухания (VD1, DD1.4); имитатора звуков бонгов, представляющего собой контур ударного возбуждения L1C8-С12 с электронным ключом на транзисторе VT4; ждущего мультивибратора (DD2.2, DD2.4), управляющего работой обоих имитаторов и счетчика DD3 с дешифратором DD4, определяющих музыкальный размер.

Генератор тактовых импульсов, частоту следования которых определяет сопротивление переменного резистора R3, запускает счетчик DD3 с дешифратором DD4 и одновременно ждущий мультивибратор. В нулевом такте дешифратора DD4 (в первой доле каждого музыкального такта) на выходе 0 (вывод 16) появляется сигнал низкого уровня, а на одном из входов (вывод 5) элемента совпадения DD1.2 - высокого.

Мультивибратор начинает генерировать колебания ЗЧ. Высота тона зависит от сопротивления резистора R1. Через буферный инвертор DD1.3 импульсы поступают на вход узла формирования затухающей амплитудной огибающей. На нижний по схеме вход элемента DD1.4 (вывод 13) с цепи C4R4 поступает управляющее напряжение, которое плавно уменьшается до нуля.

Ждущий мультивибратор, собранный на элементах DD2.2, DD2.4, служит расширителем коротких импульсов тактового генератора. Цепь VD1C4R4 является по сути выпрямителем прямоугольных положительных импульсов ждущего мультивибратора. В результате воздействия двух сигналов на выходе элемента совпадения формируется затухающий тональный сигнал, имитирующий звуки большого барабана. Этот сигнал поступает на выход устройства через резистор R12. Время затухания сигнала регулируют подборкой конденсатора С4 и резистора R4.

Прямоугольные положительные импульсы ждущего мультивибратора запускают также электронный ключ (на транзисторе VT4), в коллекторной цепи которого включен контур ударного возбуждения со сменными конденсаторами С8-С12. При появлении низкого уровня на соответствующих выходах дешифратора DD4 тот или иной конденсатор оказывается подключенным параллельно катушке L1 через выходные цепи дешифратора, общий провод и конденсатор С1, образуя резонансный контур с разными значениями резонансной частоты. Конденсаторы С8-С12 смонтированы в двуполюсных штепсельных вилках для того, чтобы музыкант мог их коммутировать в любой комбинации с помощью наборного поля X1-Х5.

Музыкальный размер выбирают переключателем SA1. Низкий уровень после каждых двух, трех, четырех и т. д. импульсов тактового генератора (в зависимости от положения переключателя) инвертор DD2.3 преобразует в высокий уровень, который возвращает счетчик DD3 в нулевое состояние.

Таким образом, в первой доле музыкального такта (нулевой такт дешифратора DD4) звучит затухающий тональный сигнал, имитирующий звуки большого барабана, а в последующих долях поочередно слышны до пяти разновысоких затухающих звуков, имитирующих звучание бонгов или аналогичных ударных инструментов, число которых определяет выбранный музыкальный размер. Оба сигнала ЭМИ смешаны на общем выходе (на резисторах R12-R14). Выбором соотношения значений сопротивления резисторов R12, R13 определяют оптимальный баланс уровня сигналов имитаторов.

Для визуального контроля работы ЭМИ-автомата при выключенном усилителе мощности (для предварительной установки темпа исполнения) предусмотрен светодиод HL1, который включается на короткое время в каждой доле музыкального такта (в каждом такте дешифратора DD4), давая музыканту предварительную визуальную информацию о степени соответствия выбранного темпа характеру исполняемого музыкального произведения.

Катушка L1 намотана на магнитопроводе от строчного трансформатора телевизора "Юность-2" проводом ПЭЛШО 0, 25. Число витков - 1000; индуктивность катушки - 0, 3 Гн, добротность - около 50. Вместо Д9К можно использовать любые маломощные германиевые диоды. Транзисторы VT1-VT4 могут быть любыми маломощными соответствующей структуры. Оксидные конденсаторы - К50-6, остальные - любые малогабаритные. Постоянные резисторы - МЛТ-0, 125.

Переключатель SA1 - галетный двуплатный. Плата SA1.2 - обычная, на пять положений и два направления (использовано одно направление). Плата SA1.1 имеет замыкатель с широким "ножом", рассчитанным на одновременное замыкание пяти контактов платы и обеспечивающим в каждом последующем положении от первого к пятому подключение параллельно очередного из конденсаторов С8-С12 к тем, которые были подключены в предыдущем. При отсутствии такой платы необходимо широкий "нож" ротора изготовить самостоятельно.

Правильно собранный автомат начинает работать сразу, при этом светодиод HL1 мигает с частотой, изменяющейся при вращении ручки регулировки "Темп". В громкоговорителе, подключенном к выходу усилителя мощности, должен быть слышен звук низкого тона, имитирующий удар барабана, и при установке музыкального размера 6/4 - пять разновысоких затухающих звуков. Остается лишь подобрать резистор R1 (установить основной тон большого барабана), конденсатор С4 с, резистором R4 - длительность затухания звука.

Автомат можно использовать в качестве электронного метронома, для чего переменный резистор R3 "Темп" необходимо снабдить шкалой и отградуировать ее по механическому метроному, добиваясь на слух совпадения ударов. Вместо метронома для градуировки можно применить генератор сигналов инфранизких частот, например, Г6-15 и вспомогательный усилитель ЗЧ, нагруженный динамической головкой.

Автомат обеспечивает изменение темпа в пределах 40 - 210 ударов в минуту, или 0, 67...3, 5 Гц. Потребление тока от батареи не превышает 52 мА.




counter  ||  Хостинг Web1.0