Схема простого металлоискателя повышенной чувствительностью

Главная сайтаНачало разделаХобби и развлеченияМеталлоискатели → Схема простого металлоискателя повышенной чувствительностью

Схема простого металлоискателя повышенной чувствительностью

В статье рассмотрена схема простого металлоискателя с повышеной чувствительность. Прибор предназначен для обнаружения металлических крышек кабельных колодцев под слоем грунта, асфальта или снега, а также других металлических предметов. Потребляемый прибором ток от источника питания не превышает 5 мА.

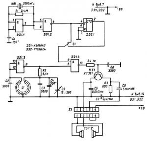
Схема простого металлоискателя состоит из кварцевого генератора на элементах DD1.1, DD1.2, делителя частоты кварцевого генератора DD2.1, генератора на элементе DD1.3. В качестве катушки L1 этого генератора используется рамка металлоискателя. Частота колебаний генератора 100 Гц, а двадцатая гармоника этого генератора имеет частоту 2000 кГц. При смешивании в элементе DD1.4 этой частоты с частотой кварцевого генератора получаются биения звуковой частоты, которые усиливаются транзистором VT1 и поступают на головные телефоны. При приближении рамки металлоискателя к металлическому предмету индуктивность катушки изменяется. Это вызывает изменение частоты генератора, например, при изменении частоты генератора на 10 Гц частота двадцатой гармоники изменится на 200 Гц. При этом в телефонах слышен тон с частотой 200 Гц. В ближней зоне поиска чувствительность прибора можно уменьшить. Для этого частота кварцевого генератора делится на 10 микросхемой DD2.1.

Переключатель S1 при этом находится в нижнем положении.

В металлоискателе можно использовать любые кварцы с частотой от 1 до 5 МГц, а головные телефоны-высокоомные 1600 Ом. Для изготовления рамки нужно из металлической трубки диаметром 12... 16 мм согнуть кольцо диаметром 200 мм. Концы трубок не должны между собой соприкасаться, чтобы не получился короткозамкнутый виток. Между концами трубки следует оставить зазор 10...20 мм. По всей длине трубки по наружному диаметру ножовкой для металла делается пропил. Через этот пропил укладывается провод катушки, предварительно покрытый слоем клея БФ-2 или эпоксидной смолы. Количество витков 36. Провод ЛЭШО 9x0, 11. Можно использовать и другой тип провода. После укладки провода рамку обматывают лентой из стеклоткани и пропитывают эпоксидной смолой. Рамку крепят к ручке-штанге.

При работе с металлоискателем конденсатором С5 подстраивают частоту до получения в телефонах биений с частотой 10...50 Гц. В этом положении наиболее легко заметить изменение тона. При приближении рамки к цветным металлам частота генератора увеличивается, при приближении к черным (сталь, чугун) - понижается.




counter  ||  Хостинг Web1.0