Лампы самопроизвольно отключаются

Главная сайтаНачало разделаТелевидение и телефонияРемонт ЖК телевизоров → Лампы самопроизвольно отключаются

Лампы самопроизвольно отключаются

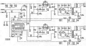
Как и в предыдущих случаях, проверяют элементы схемы защиты: конденсвторы С205, С206, резисторы R222, R223, а также уровень напряжения на выв. 6 и 11 микросхемы U201. В большинстве случаев причина деъекта вызвана неисправностью конденсатора Ч207 (определяющем


Рис. /77. Принципиальная электрическая схема инвертора фирмы SAMPO


время срабатывания защиты) или контроллера U201. Измеряют напряжение на дросселях L201, L202. Если напряжение в теченме рабочего цикла стабильно повышается, проверяют транзисторы Q209, Q210 (Q211, Q212) конденсаторы С213, С214 и стабилитроны D203, D204.


ЭКРАН ПЕРИОДИЧЕСКИ МИГАКТ И ЯРКОСТЬ ПОДСВЕТКИ ЭКРАНА НЕСТАБИЛЬНА


Проверяют исправность схемы обратной связи и работу усилителя ошибки контроллера U201. Измеряют напряжение на выв. 3, 4, 12, 13


микросхемы. Если напряжение на этих выводвх ниже 0, 7 В, а на выв. 16 ниже 2, 5 В, то заменяют контроллер. Проверяют исправность элементов в цепи обратной связи: диоды D205, D207 и D206, D208. Подключают нагрузочные резисторы номиналом 120 кОм к разъемам CON201-CON204, проверяют уровень и стабильность напряжений на выв. 14 (13), 3 (4), 6 (11). Если при подключенных нагрузочных резисторах инвертор работает стаьильно, заменяют лампы подсветуи.




counter  ||  Хостинг Web1.0