Лампы не включаются

Главная сайтаНачало разделаТелевидение и телефонияРемонт ЖК телевизоров → Лампы не включаются

Лампы не включаются

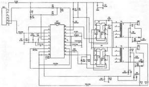
Проверяют наличие напряжения питания +12 и +6 В на конт. Vinv, Vdd соединителя инвертора соответственно (рис. П5). При их отсутствии проверяют исправность главной платф монитора, сборок Q904, Q905, стабилитронов Q903-Q906 и конденсатора С901.


Проверяют поступление напряжения включения инвертора +5 В на конт. Ven при переводе монитора в рабочий режим. Проверить исправность инвертора можно с помощью внешнкго источника питания, подав напряжение 5 В на выв. 3 микросхемы U901. Если при этом лампы включаются, то причина неисправности в главной плате. В противном случае проверяют элементы инвертора, а контролируют наличие сигналов ШИМ на выв. 11, 12 и 19, 20 U901 и, в случае их отсутствия, заменяют эту микросхему. Твкже проверяют исаравность обмоток трансформатора Т901 на обрыв и короткое замыкание вмтков. При обнаружеёии короткого замыкания во вторичных цепях трансформатора в первую очередь проверяют исправность конденсвторов С931, С930, С933 и С934. Если эти конденсаторы исправны (можно просто отпаять их от схемы), а короткое замыкание имеет место, вскрывают место установки ламп и проверяют их контакты. Обгоревшие контакты восстанавливают.




counter  ||  Хостинг Web1.0