Инвертор типа DIVTL0144-D21 фирмы SAMPO

Главная сайтаНачало разделаТелевидение и телефонияРемонт ЖК телевизоров → Инвертор типа DIVTL0144-D21 фирмы SAMPO

Инвертор типа DIVTL0144-D21 фирмы SAMPO

Он применяется для питания ламп подсветки 15-дюймовых матриц фирм SUNGWUN, SAMSUNG, LG-PHILIPS, HITACHI. Рабочее напряжение — 650 В при токе нагрузке 7, 5 мА (при максимальной яркости) и 4, 5 мА — при минимальной. Стартовое напряжение («поджиг») составляет 1900 В, частота питающего напряжения ламп — 55 кГц (при средней яркости). Уровень сигнала регулировки яркости составляет от 0 (максимальная) до 5 В (минимальная). Время срабатывания защиты — 1...4 с.
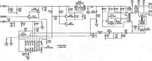
В качестве контроллера и ШИМ используется микросхема U201 типа ВА9741 фирмы ROHM (ее аналог TL1451). Она является двухканальным контроллером, но в данном случае используется только один канал.
При включении монитора в сеть, напряжение +12 В поступает на выв. 1—3 транзисторной сборки Q203 (исток полевого транзистора). При включении монитора сигнал запуска инвертора ON/OFF (+3 В) поступает с главной платы и открывает транзисторы Q201, Q202. Тем самым напряжение +12 В подается на выв. 9 контроллера U201. После этого начинает работать внутренний генератор пилообразного напряжения, частота которого определяется номиналами элементов R204 и С208, подключенных к выв. 1 и 2 микросхемы. На выв. 10 микросхемы появляются импульсы ШИМ, которые поступают на затвор Q203 через усилитель на транзисторах Q205, Q207.
На выв. 5—8 Q203 формируется постоян¬ное напряжение, которое подается на автогенератор (на элементах Q209, Q210, РТ201). Синусоидальное напряжение размахом 650 В и частотой 55 кГц (в момент «поджига» ламп оно достигает 1900 В) с выхода преобразователя через разъемы CN201, CN202 подается на лампы подсветки. На элементах D203, R220, R222 выполнена схема формирования сигнала защиты и «мягкого» старта. В момент включения ламп возрастает потребление энергии в первичной цепи инвертора и напряжение на выходе DC/DC преобразователя (Q203, Q205, Q207) растет, стабилитрон D203 начинает проводить ток, и часть напряжения с делителя R220 R222 поступает на выв. 11 контроллера, повышая тем самым порог срабатывания схемы защиты на время запуска.
Стабильность и яркость свечения ламп, а также защита от короткого замыкания обеспечивается цепью обратной связи на элементах D209, D205, R234, D207, С221. Напряжение обратной связи поступает на выв. 14 микросхемы (прямой вход усилителя ошибки), а напряжение яркости с главной платы монитора (DIM) — на инверсный вход УО (выв. 13), определяя частоту импульсов ШИМ на выходе контроллера, а значит, и уровень выходного напряжения. При минимальной яркости (напряжение DIM равно 5 В) она составляет 50 кГц, а при максимальной (напряжение DIM равно нулю) — 60 кГц.
Если напряжение обратной связи превышает 1, 6 В (выв. 14 микросхемы U201), включается схема защиты. Если короткое замыкание в нагрузке длится менее 2 с (это время заряда конденсатора С207 от опорного напряжения +2, 5 В — выв. 15 микросхемы), работоспособность инвертора восстанавливается, что обеспечивает надежный запуск ламп. При длительном коротком замыкании инвертор выключается.

Неисправности инвертора DIVTL0144-D21 и методы их устранения

Лампы не светятся



Проверяют наличие напряжения +12 В на выв. 1—3 Q203, исправность предохранителя F1 (установлен на главной плате монитора). Если предохранитель неисправен, то перед установкой нового проверяют на короткое замыкание транзисторы Q201, Q202, а также конденсаторы С201.С202, С225.
Проверяют наличие напряжения ON/OFF: при включении рабочего режима оно должно быть равно 3 В, а при выключении или переходе в ждущий режим — нулю. Если управляющее напряжение отсутствует, проверяют главную плату (включением инвертора управляет микроконтроллер панели LCD). Если все вышеперечисленные напряжения в норме, а импульсов ШИМ на выв. 10 микросхемы V201 нет, проверяют стабилитроны D203 и D201, трансформатор РТ201 (можно определить визуальным осмотром по потемневшему или оплавленному корпусу), конденсаторы С215, С216 и транзисторы Q209, Q210. Если короткое замыкание отсутствует, то проверяют исправность и номинал конденсаторов С205 и С207. В случае, если перечисленные выше элементы исправны, заменяют контроллер U201. Отметим, что отсутствие свечения ламп подсветки может быть связано с их обрывом или механической поломкой.

Лампы на короткое время включаются и гаснут



Если засветка сохраняется в течение 2 с, то неисправна цепь обратной связи. Если при отключении от схемы элементов L201 и D207 на выв. 7 микросхемы U201 появляются импульсы ШИМ, то неисправна либо одна из ламп подсветки, либо цепь обратной связи. В этом случае проверяют стабилитрон D203, диоды D205, D209, D207, конденсаторы С221, С219, а также дроссель L202. Контролируют напряжение на выв. 13 и 14 U201. В рабочем режиме напряжение на этих выводах должно быть одинаковым (около 1 В — при средней яркости). Если напряжение на выв. 14 значительно ниже, чем на выв. 13, то проверяют диоды D205, D209 и лампы на обрыв. При резком увеличении напряжения на выв. 14 микросхемы U201 (выше уровня 1, 6 В) проверяют элементы РТ1, L202, С215, С216. Если они исправны, заменяют микросхему U201. При ее замене на аналог (TL1451) проверяют пороговое напряжение на выв. 11 (1, 6 В) и, при необходимости, подбирают номинал элементов С205, R222. Подбором номиналов элементов R204, С208 устанавливают частоту пилообразных импульсов: на выв. 2 микросхемы должно быть около 200 кГц.

Подсветка выключается через некоторое время (от нескольких секунд до нескольких минут) после включения монитора



Вначале проверяют конденсатор С207 и резистор R207. Затем проверяют исправность контактов инвертора и ламп подсветки, конденсаторов С215, С216 (заменой), трансформатора РТ201, транзисторов Q209, Q210. Контролируют пороговое напряжение на выв. 16 V201 (2, 5 В), если оно занижено или отсутствует, заменяют микросхему. Если напряжение на выв. 12 выше 1, 6 В, проверяют конденсатор С208, в противном случае также заменяют U201.

Яркость самопроизвольно изменяется во всем диапазоне или на отдельных режимах работы телевизора (монитора)



Если неисправность проявляется только в некоторых режимах разрешения и в определенном диапазоне изменения яркости, то неисправность связана с главной платой микросхемой памяти или контроллера LCD). Если яркость самопроизвольно меняется во всех режимах, то неисправен инвертор. Проверяют напряжение регулировки яркости (на выв. 13 U201 — 1, 3 В (при средней яркости), но не выше 1, 6 В). В случае, если напряжение на контакте DIM стабильно, а на выв. 13 — нет, заменяют микросхему U201. Если напряжение на выв. 14 нестабильно или занижено (менее 0, 3 В при минимальной яркости), то вместо ламп подключают эквивалент нагрузки — резистор номиналом 80 кОм. При сохранении дефекта заменяют микросхему U201. Если эта замена не помогла, заменяют лампы, а также проверяют исправность их контактов. Измеряют напряжение на выв. 12 микросхемы U201, в рабочем режиме оно должно быть порядка 1, 5 В. Если оно ниже этого предела, проверяют элементы С209, R208.
Примечание. В инверторах других производителей (ЕМАХ, TDK), выполненных по аналогичной схеме, но использующий другие компоненты (за исключением контроллера): микросхему SI443 заменяют на D9435, a 2SC5706 на 2SD2190. Напряжение на выводах микросхемы U201 может изменяться в пределах ±0, 3 В Инвертор фирмы TDK.

Этот инвертор применяется в 17-дюймовых мониторах и телевизорах с матрицами SAMSUNG, а его упрощенный вариант (рис. П6) — в 15-дюймовых мониторах LG с матрицей LG-PHILIPS.

Схема реализована на основе 2-канального ШИМ контроллера фирмы OZ960 O2MICRO с 4-мя выходами управляющих сигналов. В качестве силовых ключей применяются транзисторные сборки типа FDS4435 (два полевых транзистора с р-каналом) и FDS4410 (два полевых транзистора с n-каналом). Схема позволяет подключить 4 лампы, что обеспечивает повышенную яркость подсветки панели LCD.
Инвертор обладает следующими характеристиками:
напряжение питания — 12 В;
номинальный ток в нагрузке каждого канала — 8 мА;
рабочее напряжение питания ламп — 850 В,
напряжение запуска — 1300 В;
частота выходного напряжения — от 30 кГц (при минимальной яркости) до 60 кГц (при максимальной яркости).
Максимальная яркость свечения экрана с этим инвертором —350 кд/м2; время срабатывания защиты — 1 ...2 с.
При включении монитора на разъем инвертора поступают напряжения +12 В — для питания ключей Q904-Q908 и +6 В — для питания контроллера U901 (в варианте для монитора LG это напряжение формируется из напряжения +12 В, см. схему на рис. П6).
При этом инвертор находится в дежурном режиме. Напряжение включения контроллера ENV поступает на выв. 3 микросхемы от микроконтроллера главной платы монитора. Контроллер ШИМ имеет два одинаковых выхода для питания двух каналов инвертора: выв. 11, 12 и выв. 19, 20 (рис. П5 и П6). Частота работы генератора и ШИМ определяются номиналами резистора R908 и конденсатора С912, подключенных к выв. 17 и 18 микросхемы (рис. П5). Резисторный делитель R908 R909 определяет начальный порог генератора пилообразного напряжения (0, 3 В). На конденсаторе С906 (выв. 7 U901) формируется пороговое напряжение компаратора и схемы защиты, время срабатывания которой определяется номиналом конденсатора С902 (выв. 1). Напряжение защиты от короткого замыкания и перегрузки (при обрыве ламп подсветки) поступает на выв. 2 микросхемы. Контроллер U901 имеет встроенные схему мягкого запуска и внутренний стабилизатор. Запуск схемы мягкого запуска определяется напряжением на выв. 4 (5 В) контроллера. Преобразователь напряжения постоянного тока в высоковольтное напряжение питания ламп выполнен на двух парах транзисторных сборок р-типа FDS4435 и n-типа FDS4410 и запускается принудительно импульсами с ШИМ. В первичной обмотке трансформатора протекает пульсирующий ток, и на вторичных обмотках Т901 появляется напряжение питания ламп подсветки, подключенных к разъемам J904-J906. Для стабилизации выходных напряжений инвертора напряжение обратной связи подается через двухполупериодные выпрямители Q911-Q914 и интегрирующую цепь R938 С907 С908 и в виде пилообразных импульсов поступает на выв. 9 контроллера U901. При обрыве одной из ламп подсветки возрастает ток через делитель R930 R932 или R931 R933, a затем выпрямленное напряжение поступает на выв. 2 контроллера, превышая установленный порог. Тем самым формирование импульсов ШИМ на выв. 11, 12 и 19, 20 U901 блокируется. При коротком замыкании в контурах С933 С934 Т901 (обмотка 5—4) и С930 С931 Т901 (обмотка 1—8) возникают «всплески» напряжения, которые выпрямляются Q907-Q910 и также поступают на выв. 2 контроллера — в этом случае срабатывает защита и инвертор выключается. Если время короткого замыкания не превышает время заряда конденсатора С902, то инвертор продолжает работать в нормальном режиме. Принципиальное отличие схем на рис. П5 и П6 в том, что в первом случае применяется более сложная схема «мягкого» старта (сигнал поступает на выв. 4 микросхемы) на транзисторах Q902, Q903. В схеме на рис. П6 она реализована на конденсаторе СЮ. В ней же используются сборки полевых транзисторов U2, U3 (р- и п-типа), что упрощает согласование их по мощности и обеспечивает высокую надежность в схемах с двумя лампами. В схеме на рис. П5 применяются полевые транзисторы Q904-Q907, включенные по мостовой схеме, что повышает выходную мощность схемы и надежность работы в режимах пуска и при больших токах.

Неисправности инвертора и способы их устранения

Лампы не включаются



Проверяют наличие напряжения питания +12 и +6 В на конт. Vinv, Vdd соединителя инвертора соответственно (рис. П5). При их отсутствии проверяют исправность главной платы монитора, сборок Q904, Q905, стабилитронов Q903-Q906 и конденсатора С901.
Проверяют поступление напряжения включения инвертора +5 В на конт. Ven при переводе монитора в рабочий режим. Проверить исправность инвертора можно с помощью внешнего источника питания, подав напряжение 5 В на выв. 3 микросхемы U901. Если при этом лампы включаются, то причина неисправности в главной плате. В противном случае проверяют элементы инвертора, а контролируют наличие сигналов ШИМ на выв. 11, 12 и 19, 20 U901 и, в случае их отсутствия, заменяют эту микросхему. Также проверяют исправность обмоток трансформатора Т901 на обрыв и короткое замыкание витков. При обнаружении короткого замыкания во вторичных цепях трансформатора в первую очередь проверяют исправность конденсаторов С931, С930, С933 и С934. Если эти конденсаторы исправны (можно просто отпаять их от схемы), а короткое замыкание имеет место, вскрывают место установки ламп и проверяют их контакты. Обгоревшие контакты восстанавливают.

Лампы подсветки вспыхивают на короткое время и тут же гаснут



Проверяют исправность всех ламп, а также их цепи соединения с разъемами J903-J906. Проверить исправность этой цепи можно, не разбирая блок ламп. Для этого отключают на короткое время цепи обратной связи, последовательно отпаивая диоды D911, D913. Если при этом вторая пара ламп включится — то неисправна одна из ламп первой пары. В противном случае неисправен контроллер ШИМ или повреждены все лампы. Проверить работоспособность инвертора также можно, используя вместо ламп эквивалентную нагрузку — резистор номиналом 100 кОм, включенный между конт. 1, 2 разъемов J903, J906. Если в этом случае инвертор не работает и импульсов ШИМ нет на выв. 19, 20 и 11, 12 U901, то проверяют уровень напряжения на выв. 9 и 10 микросхемы (1, 24 и 1, 33 В соответственно. При отсутствии указанных напряжений проверяют элементы С907, С908, D901 и R910. Перед заменой микросхемы контроллера проверяют номинал и исправность конденсаторов С902, С904 и С906.

Инвертор самопроизвольно выключается через некоторое время (от нескольких секунд до нескольких минут)



Проверяют напряжение на выв. 1 (около 0 В) и 2 (0, 85 В) U901 в рабочем режиме, при необходимости меняют конденсатор С902. При значительном отличии напряжения на выв. 2 от номинального проверяют элементы в цепи защиты от короткого замыкания и перегрузки (D907-D910, С930-С935, R930-R933) и, если они исправны, заменяют микросхему контроллера. Проверяют соотношение напряжений на выв. 9 и 10 микросхемы: на выв. 9 напряжение должно быть ниже. Если это не так, проверяют емкостной делитель С907 С908 и элементы обратной связи D911-D914, R938. Чаще всего причина подобной неисправности вызвана дефектом конденсатора С902.

Инвертор работает нестабильно, наблюдается мигание ламп подсветки



Проверяют работоспособность инвертора на всех режимах работы монитора и во всем диапазоне яркости. Если нестабильность наблюдается только в некоторых режимах, то неисправна главная плата монитора (схема формирования напряжения яркости). Как и в предыдущем случае включают эквивалентную нагрузку и в разрыв цепи устанавливают миллиамперметр. Если ток стабилен и равен 7, 5 мА (при минимальной яркости) и 8, 5 мА (при максимальной яркости), то неисправны лампы подсветки и их надо заме¬нить. Также проверяют элементы вторичной цепи: Т901, С930-С934. Затем проверяют стабильность прямоугольных импульсов (средняя частота— 45 кГц) на выв. 11, 12 и 19, 20 микросхемы U901. Постоянная составляющая на них должна быть 2, 7 В на Р-выходах и 2, 5 В — на N-выходах). Проверяют стабильность пилообразного напряжения на выв. 17 микросхемы и при необходимости заменяют С912, R908.




counter  ||  Хостинг Web1.0